适合低破碎、长距离(>500m)、大用量(输送量200t/h)、输送目的地空间小的输送系统
适用物料:
碳黑、三元材料、磷酸铁锂、药品粉末等小颗粒、高纯度的物料
产品性能:
输送速度:1-15m/s
输送距离:2000m
输送高度:80m
输送量:200t/h
**输送压力:700kpa
技术优势:
1、输送用气量较少,输送能耗小,更好节能减排;
2、管道磨损小,物料破碎率低,能实现高品质的物料输送
技术原理:
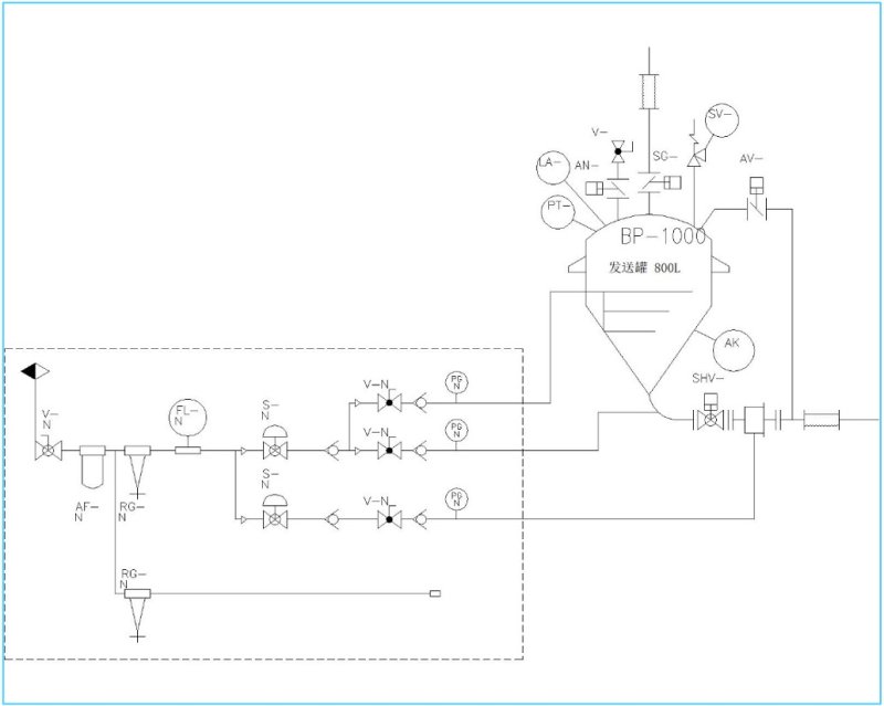
通过计算选择合适空气压力、空气流量、管道线路和管道口径等参数来输送物料。超低速时可在输送管道全域内设置压力传感器及增压喷嘴,通过自动检测运输管道内的压力差,向*适合的部分提供*低限度的升压空气,从而实现低速的低破碎运输,大力减少管道堵塞风险。
产品细节:
1、气力输送测试线
可提供物料在厦门研发中心进行实际输送测试,分析确认物料特性,选择**化的输送方案。
•输送距离超过50m
•输送能力**可达20t/h
•输送压力0.2~0.5Mpa

2、技术团队-国内优势 对标日本
技术团队源于日本知名企业,有超50年的技术沉淀和数据积累。系统累计测试物料种类超10000+ ,并不断更新参数,进一步迭代技术,从而做到用*少*合理的动力输送*多的物料,低能耗高效输送。
•可视化的控制系统,可以实时监测各个部品的状态;
•手动和自动模式的切换,可以对应不同输送的要求;
•实时监控输送的参数,系统自动切换输送方式,防止输送时堵塞;
•配有增加通讯模块,可以和上位机进行通讯,监测整个系统的运行状况


3、输送气流控制系统
我司设计的输送气流控制装置,实时监控输送状态,输送参数可根据输送物料变化调整,从而实现300m内无需辅助吹起装置,进一步降低能耗。
•设置压力、压差、流量、料位、重量传感器对整个输送过程进行全方面监控,实时跟踪输送状态。
• 输送气流采用多路自动阀门控制,根据输送情况控制阀门动作。实现全过程(投料-输送-清扫)自动化输送,无需人工干预。
•实时监控输送管道堵塞风险,智能切换自动清堵程序, 避免管道堵塞。


行业应用:



